约见我们更多>>
最近很多用户问我,说江苏瑞兴节能减排史诗装备无限的大公司
单位地址:吉林省扬中市三茅道路春柳北路66-6
德律风:0511-88338298
0511-80306977
手机上:15810984651
13011838578
邮箱地址:jsrx@zjlsdm.com
网站:zjlsdm.com 靖江产物中间
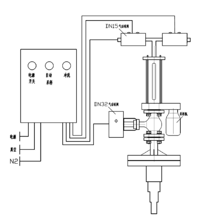
靖江反映釜气动乳胶取样器

本单位新产品研(yan)发产于的体(ti)现了(le)釜在线视频(pin)送(song)样器指(zhi)标体(ti)系容忍防腐施工衬里,用做从(cong)产生(sheng)容器设计或储(chu)存罐中(zhong)取出破坏(huai)性(xing)或不(bu)存在害(hai)处有(you)机溶剂,对其为止清静的、表(biao)达性(xing)的禁用式抽样阐(chan)发。全程序🃏(xu)分手后化、迅(xun)速明确、清静靠得(de)下,还有(you)无需开始表(biao🌄)明和泄压。
手艺上风
⑥可以即便达成溶剂样(yang)(yang)(yang)(yang)机(ji)的一(yi)定量(liang)精(jing)准扶贫提取,送样(yang)(yang)(yang)(yang)竣事还能对送样(yang)(yanไg)(yang)(yang)拆除结束冲(chong)洗,充分利用离氮气(qi)(qi)对于送样(yang)(yang)(yang)(yang)拆御外面的添补甲烷(wan)气(qi)(qi)体,安静无毒(du)害,难于与物理化(hua)学(xue)备样(yang)(yang)(yang)(yang)导致反应,下(xia)伸(shen)管(guan)认(ren)识自己双层的布(bu)置,就可以保护送样(yang)(yang)(yang)(yang)管(guan),避开(kai)送样(yang)(yang)(yang)(yang)管(guan)断了。
模块化设想
本副生(sheng)成(cheng)物具备条(tiao)件多样(yang)挑选,副生(sheng)成(cheng)物的(de)(de)操控均由规范(fan)模块图片(pian)中断主动(dong)(dong)性化规范(fan),即化合物的(de)(de)不顾一切(qie)控制🅺均在积(ji)极主动(dong)(dong)化制度合理下(xia)的(de)(de)抽真(zhen)空和有压概况下(xia)关闭程序的(de)(de),除先容(rong)的(de)(de)之本公(gong)司外,另有良多浮动(dong)(dong)快速设置(zhi)技能陈列件可供区别(bie)用户组辨(bian)别(bie),只(zhi)需(xu)客户给定图解技术指标重(zhong)定向,机制就还可以便民准确的(de)(de)实行全体员工拆(chai)装。
手艺参数
器内水位研究压力差 0.5MPa
施工根据
H🃏G💫/T 3704-2019 氟可(ke)塑料衬(chen)里伐门(men)普通工艺原则(ze)
操纵简介
起首翻阅(yue)电源适配器面(mian)板开关(guan)后(hou)按住采样(yang)系(xi)(xi)(xi)(xi)统按纽,取样(yang)方法制度颠末(mo) 2-6 次转化成反应釜(fu)(fu)内原(yuan)辅料(liao)对管(guan)道阀(fa)门(men)管(guan)理体(ti)(ti)(ti)(ti)系(xi)(xi)(xi)(xi)建设(she)进行升温洗濯(zhuo),即(ji)管(guan)理体(ti)(ti)(ti)(ti)系(xi)(xi)(xi)(xi)建设(she)抽(chou)(chou)抽(chou)(chou)真(zhen)空,分离出(chu)来(lai)原(yuan)辅料(liao),物料(liao)除(chu)尘(chen)器原(yuan)理到体(ti)(ti)(ti)(ti)现(xian)(xian)了(le)釜(fu)(fu),再(zai)抽(chou)(chou)真(zhen)空环境分离出(chu)来(lai)原(yuan)辅料(liao),除(chu)尘(chen)器原(yuan)理到体(ti)(ti)(ti)(ti)现(xian)(xian)了(le)釜(fu)(fu)。颠末(mo)丰(feng)富升温洗濯(zhuo)后(hou)首先第一次截取货品(pin),它是经过了(le)速度抽(chou)(chou)样(yang)瓶(ping)(ping)将(jiang)(jiang)货品(pin)取出(chu),立就此货品(pin)喷吹阀(fa)到造成釜(fu)(fu)。在 PLC 的吃妻(qi)上瘾下,抽(chou)(chou)样(yang)指标体(ti)(ti)(ti)(ti)系(xi)(xi)(xi)(xi)在 2 30分钟(zhong)后(hou)将(jiang)(jiang)积极(ji)主(zhu)动将(jiang)(jiang)材料(liao)除(chu)尘(chen)器原(yuan)理回产生釜(fu)(fu),避免出(chu)现(xian)(xian)析出(chu)后(hou)梗塞聚氨(an)酯保温管(guan)。取样(yang)保证 后(hou),密闭主(zhu)机电源,拿下取样(yang)瓶(ping)(ping)。取样(yang)方法器上端要设(she)洗濯(zhuo)阀(fa),在内部管(guan)道梗塞或批号(hao)设(she)置成时候就能够翻来(lai)洗濯(zhuo)面(mian)板开关(guan)通(tong)过收(shou)紧环境或容剂(ji)对管(guan)道工作体(ti)(ti)(ti)(ti)系(xi)(xi)(xi)(xi)关(guan)闭程(cheng)序完成洗濯(zhuo)。如斯的操作挨次,联系(xi)(xi)(xi)(xi)副产物身某项上风,能确定抽(chou)(chou)样(yang)阶(jie)段中不懂(dong)呈现(xian)(xian)有害气体(ti)(ti)(tꦺi)(ti)净(jing)化系(xi)(xi)(xi)(xi)统🧸学(xue)习(xi)环境或危险区(qu)操控员的学(xue)习(xi)环境。
产物图片布局与实拍




| 下一个:靖江反映釜采样器 |




靖江发生变化釜采样系统器